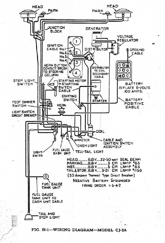
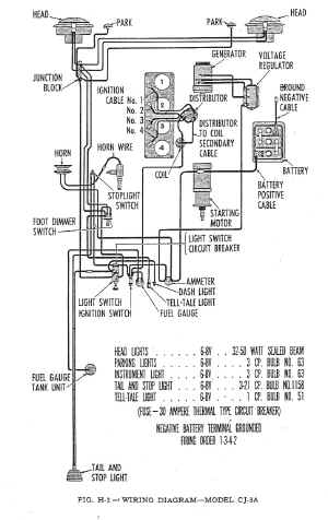
Wiring Diagrams   (These should print out approx full page, depending on your browser. You can always save it to your local drive, and print it from your favorite graphics program.)

 

CJ2A    CJ3A 

 

cj2a_wiring.jpg (187380 bytes)  CJ2A (182K) cj3a_wiring.jpg (206067 bytes)  CJ3A (201K)